服务咨询热线
0572-6099611

产品展示

环保水处理及环境污染治理整体解决方案及一站式服务提供商

Loading...

切削液净化回用设备

产品系列:切削液净化设备

发布日期:2023-08-23

立即询价

金属加工液行业背景

金属加工液主要是金属加工用的液体,主要起润滑和冷却作用,兼有防锈清洗等作用。一般的金属加工液包括切削液、切削油、乳化液、冲压油、淬火剂、高温油、极压切削液、磨削液、防锈油、清洗剂等。

下面主要以切削液为例进行说明,切削液由多种超强功能助剂经科学复合配合而成,同时具备良好的冷却性能、润滑性能、防锈性能、除油清洗功能、防腐功能、易稀释特点。切削液具有良好的冷却、清洗、防锈等特点。金属切削乳化液广泛用于金属及其合金在加工过程,其废液属于危险废物HW09范畴,对环境负面影响极大,且由于油和水紧密结合在一起形成稳定的乳化态而非常难处理,号称工业废水癌症。传统的蒸馏法、生物法、吸附法等处理成本高,处理效果不佳,对环境危害大。

蓝沃切削液处理设备

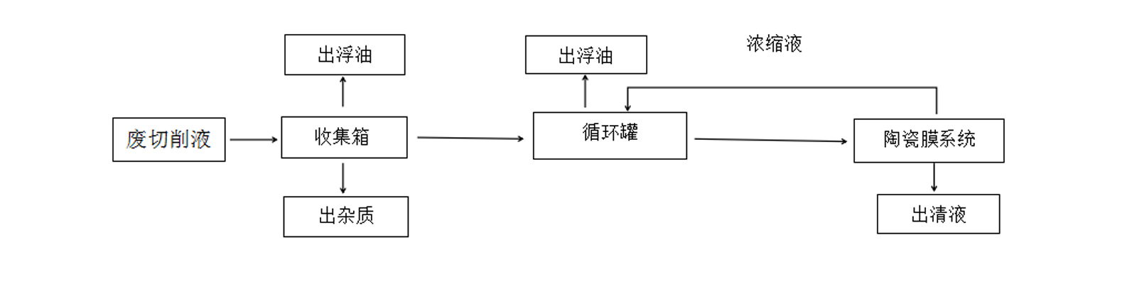
为了解决广大企业切削液循环利用及排放的难题,宁波蓝沃环保设备有限公司专家团队数年潜心研发,开发了长寿命、大通量的全自动一体化切削液处理设备。过滤时原料液从加热罐中由泵输送到膜组系统后,由于膜的内外存在压差,溶解性的物质或粒径小于膜孔径的物质(或溶剂)透过膜进入下一步工序。大分子物质(或固体微粒)被膜截留并被带出膜组件并回流到加热罐。这样循环工作,随着滤液不断流出,截留物的含量便越来越高,最终达到分离除杂的目的。蓝沃切削液处理设备既可将废切削液处理达标后回收利用,也可将不可回收的废液浓缩减排,给客户带来双重经济效益。


扫一扫,立即咨询